電纜浮球液位開關
產品編號:175750-669
產品型號:ZW-UQK430
更新時間:2013.08.10
企業單位:江蘇中偉測控儀表有限公司
瀏覽次數:
更多產品圖片:
產品詳細介紹:

一、產品概述:
ZW-UQK430系列電纜浮球液位開關是采用意大利公司zl****技術生產的高密封性能浮動開關。該電纜浮球液位開關適用于控制液泵工作,調節液位,也可裝于潛水泵對電動機進行控制和保護。高密封性能是采用聚丙烯注射來保證。
二、結構原理:
ZW-UQK430系列電纜浮球液位開關利用重力與浮力的原理設計而成。主要包括浮漂體,設置在浮漂體內的大容量微型開關和能將開關處于通,斷狀態的驅動機構,以及與開關相連的三芯電纜。當浮球在液體浮力的作用下隨液位的上升或下降到與水平呈一定角度時,浮球體內的驅動機構——驅動大容量微動開關,從而輸出開(ON)或關(OFF)的信號,共報警提示或遠程控制使用。
三、廣泛應用:
ZW-UQK430系列電纜浮球液位開關主要適用多種工況條件下,液體液位高度的控制。電纜浮球液位開關是一個能夠調節桶,槽或井中液位的開關。它對污水有抵抗作用,廣泛應用于家庭,廠礦等的水池,油,酸和堿的池,桶,槽,灌等的容器中。
四、主要特點:
1、xj****的設計和嚴格的制造工藝為產品質量提供了可靠的保證。
2、外殼采用工程塑料,機械強度高、密封性好。
3、電纜采用特種材料,耐油、酸、堿,抗蝕能力******。
4、結構簡單、性能可靠。輸出穩定可靠的“通”、“斷”開關控制信號,無任何誤動作,可靠性高。
5、安裝簡捷,調試方便,上下移動定位重塊,即可隨意調節淮面控制范圍。
五、技術參數:
1、額定電流/電壓:8A/220VAC SPDT。
2、材料:CR/PP/氯丁二烯/橡膠/聚丙烯。
3、工作溫度:-10攝氏度~80(塑料)攝氏度。
4、控制精度 ±0.05m。
5、適用介質:清水、污水、油類以及中等濃度以下的酸堿液體。
6、電纜長度:2m/3m/5m/10m/15m。
7、電壽命:100000次。
8、機械壽命:5*100000次。
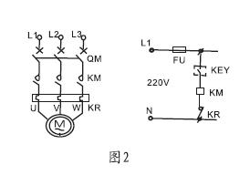
六、儀表接線圖及安裝方法:
1、1KW及1KW以下的單相泵,可將電纜浮球液位開關直接串聯在電路中。(圖1)
2、1KW以上的泵,可將電纜浮球液位開關串聯在電控箱的控制電路中。液位的控制高度是由電纜在液體中的長度及重錘在電纜的位置決定的。(圖2) 
七、安裝方法:
1、液位的控制高度是由電纜在液體中的長度及重錘在電纜上的位置決定的,
2、固定重錘的方法是,先將重錘非喇叭口一端的卡環拆下,
3、將其套在電纜的適當位置上,再將電纜從重錘喇叭一端穿入,
4、套在電纜上的卡環就限定了重錘的位置。***后將電纜在容器外的適當處固定。
5、供液時,接黑、藍色線,低液時開關接通,高液位時開關斷開(圖3)
6、排液時,接黑、棕色線,高液位時開關接通,低液時開關斷開(圖4) 
八、外型尺寸: 
九、選型表:
|
儀表種類 |
電纜浮球液位開關(江蘇中偉) | |||||
|
ZW-UQK430 |
□ |
/□ |
/□ |
/□ |
/□ | |
|
接液材質 |
P |
|
|
|
|
PP+橡膠電纜 |
|
S |
SUS+硅膠電纜 | |||||
|
接線盒形式 |
W |
無接線盒 | ||||
|
N |
普通接線盒(與法蘭安裝時) | |||||
|
F |
防爆接線盒(與法蘭安裝時) | |||||
|
單只/成組 |
S |
單只 | ||||
|
G |
成組 | |||||
|
浮球個數 |
X |
單位:個 | ||||
|
電纜線長度 |
-XX |
兩位數字表示,單位:m | ||||
說明:電纜浮球液位開關,接液材質為:PP+標準電纜,無接線盒,-10~80度,220VAC 10A SPDT,單只電纜浮球,電纜長度為5米。
十、安裝注意事項及訂貨須知:
1、客戶依此需求選購不同型式,對于長距離、多點液位控制、常溫液體或廢水均可選用該型號;
2、浮球動作長度a須***小于槽壁與電纜距離A,浮球控制***低水位d須***大于水位D。 見圖:

3、安裝位置與抽水機入口應保持適當距離以免浮球開關被入水口吸入;
4、訂貨需告知液位測量高度,液體的PH值,浮球開關的數量、材質等。
十一、售后服務承諾:
1、我公司所售液位開關系列產品在十二個月以內出現質量問題的,負責免費維修。
2、質保期內如我公司產品出現任何質量問題,我公司負責免費維修或更換。
3、質保期內如用戶使用不當,造成產品損壞,我公司負責維修,收取損壞部件成本費。
4、質保期后產品出現質量問題,我公司負責維修,收取損壞部件成本費。
5、如用戶需我公司現場服務,對省內用戶我公司服務人員12小時內到達現場,省外用戶48小時內到達現場。
6、攜手中偉測控,共創美好未來!我公司投訴電話: 0517-86918678。


